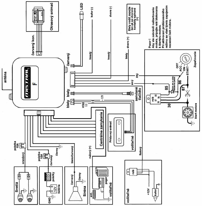
Alarm mi robil problem - hucalo to ked som otocil klucikom v zapalovani, tak som si nasiel ciernu skrinku pod volantom nalavo (bola zastrcena z laveho boku pri poistkovej skrinke) a vypojil z nej dlhy biely konektor - v podstate do tohto konektoru vchadzaju droty od hukacky, shock senzoru, otvarania dveri, LED diodky na volante, vyzera to, ze ta cierna skrinka je riadiaca jednotka alarm zalezitosti. V podstate prestalo to hukanie, ale nefunguje dialkove ovladanie - to by vsak nebol problem, ale ked vypnem motor - otocim klucikom do 0-vej polohy, tak sa mi otvori zadny kufor a este jedna vec: pokial mam kluc v spinacej skrinke v polohe 0, tak neviem otvorit zadny kufor cez tlacitko na palubnej doske na otvaranie batozinoveho priestoru. Zrejme ti, co montovali alarm majitelovi predo mnou to nejako poprepajali. Nasiel by som si aj drot od tohto spinaca a aj drot od zadneho kufra by som si vysledoval, ale vie mi niekto poradit ako to potom poprepajat, resp. ma niekto schemu zapojenia spinac vs. zadny kufor ???
Dakujem vopred za dobru radu
JJE



