LIMITED EPB (!) FUNCTION Focus C-max 2005

Odpovědět
lukeho
Nováček
Nováček
Příspěvky: 3
Registrován: 18.10.2011 19:28

LIMITED EPB (!) FUNCTION Focus C-max 2005

Příspěvek od lukeho » 24.10.2015 18:41

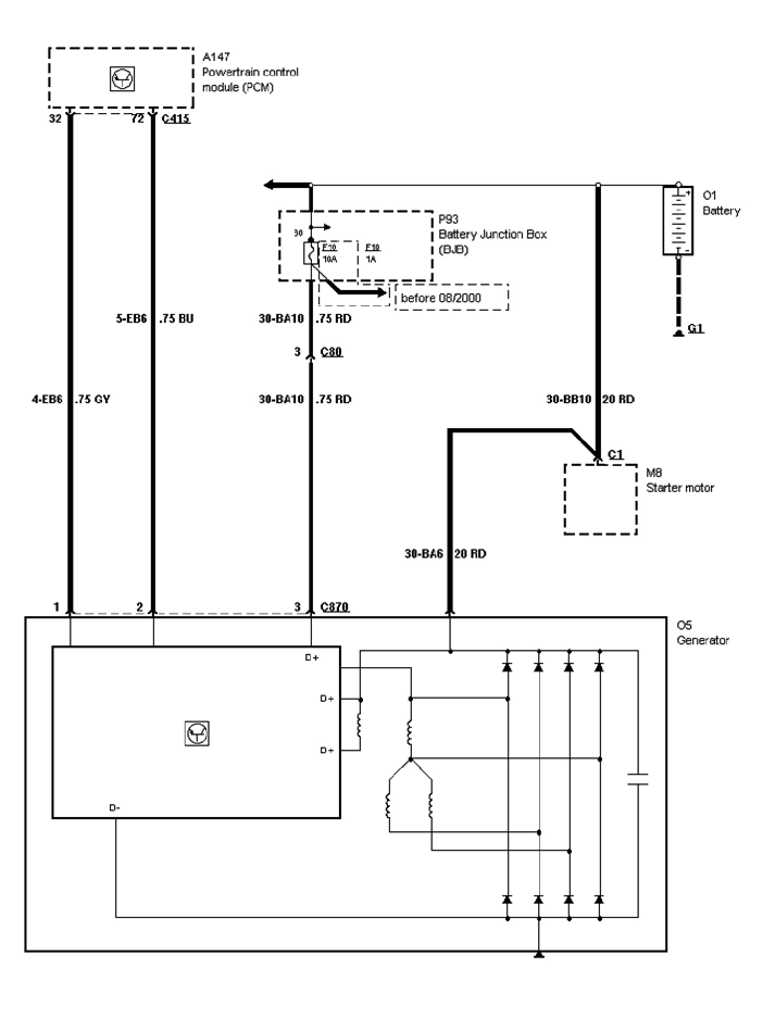
Mám problém s touto hláškou na palubním počítači, zároveň s touto hláškou se rožne kontrolka baterie.
Celé to trvá cca 2 min pak vše zhasne a žádný problém. EPB je electronická brzda, ale vše funguje.
Je možné, že to dělá nějaké čidlo?
Změřil jsem za jízdy napětí baterie, když nic nesvítí tak je tam 14,6V a jak to začne svítit tak je tam 13,8V.
Můžete mi prosím někdo poradit co s tím?
Na fórech jsem četl, že ford je vybaven "smart-charge" a toto zaručuje řízení nabíjení a dočetl jsem se, že by to mohl být drát od alternátoru (modré barvy), který jde přímo do řídící jednotky umístěné pod předním levým kolem. Všechno jsem rozebral a změřil, ale vadný drát jsem nenašel.
Díky


Tak konecne potvrzeno, vse bylo zpusobeno alternatorem, vymena za nový a vse ok.
Doufam, ze to alespon nekomu pomuze.
L.H.
Přílohy
zapojeni_alternátoru.png
WP_20151114_006.jpg
WP_20151114_004.jpg
WP_20151111_001.jpg
WP_20151018_001.jpg

Odpovědět

Zpět na „Focus - naftové 2004 - 2011“

Kdo je online

Uživatelé prohlížející si toto fórum: Žádní registrovaní uživatelé a 3 hosti